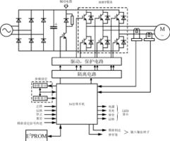
变频器的工作原理,包括电路图等解释

变频调速技术是现代电力传动技术的重要发展方向,而作为变频调速系统的核心—变频器的性能也越来越成为调速性能优劣的决定因素,除了变频器本身制造工艺的“先天”条件外,对变频器采用什么样的控制方式也是非常重要的。本文从工业实际出发,综述了近年来各种变频器控制方式的特点,并展望了今后的发展方向。
1、变频器简介
1.1 变频器的基本结构
变频器是把工频电源(50Hz或60Hz)变换成各种频率的交流电源,以实现电机的变速运行的设备,其中控制电路完成对主电路的控制,整流电路将交流电变换成直流电,直流中间电路对整流电路的输出进行平滑滤波,逆变电路将直流电再逆变成交流电。对于如矢量控制变频器这种需要大量运算的变频器来说,有时还需要一个进行转矩计算的CPU以及一些相应的电路。
1.2 变频器的分类
变频器的分类方法有多种,按照主电路工作方式分类,可以分为电压型变频器和电流型变频器;按照开关方式分类,可以分为PAM控制变频器、PWM控制变频器和高载频PWM控制变频器;按照工作原理分类,可以分为V/f控制变频器、转差频率控制变频器和矢量控制变频器等;按照用途分类,可以分为通用变频器、高性能专用变频器、高频变频器、单相变频器和三相变频器等。
2、变频器中常用的控制方式
2.1 非智能控制方式
在交流变频器中使用的非智能控制方式有V/f协调控制、转差频率控制、矢量控制、直接转矩控制等。
(1) V/f控制
V/f控制是为了得到理想的转矩-速度特性,基于在改变电源频率进行调速的同时,又要保证电动机的磁通不变的思想而提出的,通用型变频器基本上都采用这种控制方式。V/f控制变频器结构非常简单,但是这种变频器采用开环控制方式,不能达到较高的控制性能,而且,在低频时,必须进行转矩补偿,以改变低频转矩特性。
(2) 转差频率控制
转差频率控制是一种直接控制转矩的控制方式,它是在V/f控制的基础上,按照知道异步电动机的实际转速对应的电源频率,并根据希望得到的转矩来调节变频器的输出频率,就可以使电动机具有对应的输出转矩。这种控制方式,在控制系统中需要安装速度传感器,有时还加有电流反馈,对频率和电流进行控制,因此,这是一种闭环控制方式,可以使变频器具有良好的稳定性,并对急速的加减速和负载变动有良好的响应特性。
(3) 矢量控制
矢量控制是通过矢量坐标电路控制电动机定子电流的大小和相位,以达到对电动机在d、q、0坐标轴系中的励磁电流和转矩电流分别进行控制,进而达到控制电动机转矩的目的。通过控制各矢量的作用顺序和时间以及零矢量的作用时间,又可以形成各种PWM波,达到各种不同的控制目的。例如形成开关次数最少的PWM波以减少开关损耗。目前在变频器中实际应用的矢量控制方式主要有基于转差频率控制的矢量控制方式和无速度传感器的矢量控制方式两种。
基于转差频率的矢量控制方式与转差频率控制方式两者的定常特性一致,但是基于转差频率的矢量控制还要经过坐标变换对电动机定子电流的相位进行控制,使之满足一定的条件,以消除转矩电流过渡过程中的波动。因此,基于转差频率的矢量控制方式比转差频率控制方式在输出特性方面能得到很大的改善。但是,这种控制方式属于闭环控制方式,需要在电动机上安装速度传感器,因此,应用范围受到限制。
无速度传感器矢量控制是通过坐标变换处理分别对励磁电流和转矩电流进行控制,然后通过控制电动机定子绕组上的电压、电流辨识转速以达到控制励磁电流和转矩电流的目的。这种控制方式调速范围宽,启动转矩大,工作可靠,操作方便,但计算比较复杂,一般需要专门的处理器来进行计算,因此,实时性不是太理想,控制精度受到计算精度的影响。
(4) 直接转矩控制
直接转矩控制是利用空间矢量坐标的概念,在定子坐标系下分析交流电动机的数学模型,控制电动机的磁链和转矩,通过检测定子电阻来达到观测定子磁链的目的,因此省去了矢量控制等复杂的变换计算,系统直观、简洁,计算速度和精度都比矢量控制方式有所提高。即使在开环的状态下,也能输出100%的额定转矩,对于多拖动具有负荷平衡功能。
(5) 最优控制
最优控制在实际中的应用根据要求的不同而有所不同,可以根据最优控制的理论对某一个控制要求进行个别参数的最优化。例如在高压变频器的控制应用中,就成功的采用了时间分段控制和相位平移控制两种策略,以实现一定条件下的电压最优波形。
(6) 其他非智能控制方式
在实际应用中,还有一些非智能控制方式在变频器的控制中得以实现,例如自适应控制、滑模变结构控制、差频控制、环流控制、频率控制等。
2.2 智能控制方式
智能控制方式主要有神经网络控制、模糊控制、专家系统、学习控制等。在变频器的控制中采用智能控制方式在具体应用中有一些成功的范例。
(1) 神经网络控制
神经网络控制方式应用在变频器的控制中,一般是进行比较复杂的系统控制,这时对于系统的模型了解甚少,因此神经网络既要完成系统辨识的功能,又要进行控制。而且神经网络控制方式可以同时控制多个变频器,因此在多个变频器级联时进行控制比较适合。但是神经网络的层数太多或者算法过于复杂都会在具体应用中带来不少实际困难。
(2) 模糊控制
模糊控制算法用于控制变频器的电压和频率,使电动机的升速时间得到控制,以避免升速过快对电机使用寿命的影响以及升速过慢影响工作效率。模糊控制的关键在于论域、隶属度以及模糊级别的划分,这种控制方式尤其适用于多输入单输出的控制系统。
(3) 专家系统
专家系统是利用所谓“专家”的经验进行控制的一种控制方式,因此,专家系统中一般要建立一个专家库,存放一定的专家信息,另外还要有推理机制,以便于根据已知信息寻求理想的控制结果。专家库与推理机制的设计是尤为重要的,关系着专家系统控制的优劣。应用专家系统既可以控制变频器的电压,又可以控制其电流。
(4) 学习控制
学习控制主要是用于重复性的输入,而规则的PWM信号(例如中心调制PWM)恰好满足这个条件,因此学习控制也可用于变频器的控制中。学习控制不需要了解太多的系统信息,但是需要1~2个学习周期,因此快速性相对较差,而且,学习控制的算法中有时需要实现超前环节,这用模拟器件是无法实现的,同时,学习控制还涉及到一个稳定性的问题,在应用时要特别注意。
3、变频器控制的展望
随着电力电子技术、微电子技术、计算机网络等高新技术的发展,变频器的控制方式今后将向以下几个方面发展。
(1) 数字控制变频器的实现
现在,变频器的控制方式用数字处理器可以实现比较复杂的运算,变频器数字化将是一个重要的发展方向,目前进行变频器数字化主要采用单片机MCS51或80C196MC等,辅助以SLE4520或EPLD液晶显示器等来实现更加完善的控制性能。
(2) 多种控制方式的结合
单一的控制方式有着各自的优缺点,并没有“万能”的控制方式,在有些控制场合,需要将一些控制方式结合起来,例如将学习控制与神经网络控制相结合,自适应控制与模糊控制相结合,直接转矩控制与神经网络控制相结合,或者称之为“混合控制”,这样取长补短,控制效果将会更好。
(3) 远程控制的实现
计算机网络的发展,使“天涯若咫尺”,依靠计算机网络对变频器进行远程控制也是一个发展方向。通过RS485接口及一些网络协议对变频器进行远程控制,这样在有些不适合于人类进行现场操作的场合,也可以很容易的实现控制目标。
(4) 绿色变频器
随着可持续发展战略的提出,对于环境的保护越来越受到人们的重视。变频器产生的高次谐波对电网会带来污染,降低变频器工作时的噪声以及增强其工作的可靠性、安全性等等这些问题,都试图通过采取合适的控制方式来解决,设计出绿色变频器。
4、结束语
变频器的控制方式是一个值得研究的问题,依靠致力于这项工作的有识之士的共同努力,使国产变频器早日走向世界市场并且成为一流的产品。
看完了你就懂了,比较的全面哦!
变频器工作原理图

1、变频器的主回路
????电压型变频器主电路包括:整流电路、中间直流电路、逆变电路三部分组,交-直-交型变频器结构见附图1
1)整流电路:?VD1~VD6组成三相不可控整流桥,220V系列采用单相全波整流桥电路;380V系列采用桥式全波整流电路。
2)中间滤波电路:整流后的电压为脉动电压,必须加以滤波;滤波电容CF除滤波作用外,还在整流与逆变之间起去耦作用、消除干扰、提高功率因素,由于该大电容储存能量,在断电的短时间内电容两端存在高压电,因而要在电容充分放电后才可进行操作。
3)限流电路:由于储能电容较大,接入电源时电容两端电压为零,因而在上电瞬间滤波电容CF的充电电流很大,过大的电流会损坏整流桥二极管,为保护整流桥上电瞬间将充电电阻RL串入直流母线中以限制充电电流,当CF充电到一定程度时由开关SL将RL短路。
4)逆变电路:?逆变管V1~V6组成逆变桥将直流电逆变成频率、幅值都可调的交流电,是变频器的核心部分。常用逆变模块有:GTR、BJT、GTO、IGBT、IGCT等,一般都采用模块化结构有2单元、4单元、6单元
5)续流二极管D1~D6:其主要作用为:
(1)电机绕组为感性具有无功分量,VD1~VD7为无功电流返回到直流电源提供通道
(2)当电机处于制动状态时,再生电流通过VD1~VD7返回直流电路。
(3)V1~V6进行逆变过程是同一桥臂两个逆变管不停地交替导通和截止,在换相过程中也需要D1~D6提供通路。
6)缓冲电路
???由于逆变管V1~V6每次由导通切换到截止状态的瞬间,C极和E极间的电压将由近乎0V上升到直流电压值UD,这过高的电压增长率可能会损坏逆变管,吸收电容的作用便是降低V1~V6关断时的电压增长率。
7)制动单元
电机在减速时转子的转速将可能超过此时的同步转速(n=60f/P)而处于再生制动(发电)状态,拖动系统的动能将反馈到直流电路中使直流母线(滤波电容两端)电压UD不断上升(即所说的泵升电压),这样变频器将会产生过压保护,甚至可能损坏变频器,因而需将反馈能量消耗掉,制动电阻就是用来消耗这部分能量的。制动单元由开关管与驱动电路构成,其功能是用来控制流经RB的放电电流IB
变频器的原理图?

网上大部分都是一些模块的结构图,真想要详细的电路可能只有自己搞个板抄了。
变频器原理图

你需要的是什么图,是接线图还是变频器本身的图纸? 更多追问追答 追问 都要 追答 有没有具体品牌?现在国内有几十种变频器品牌。 追问 ABB 和施耐德
变频器接线原理图

变频器接线原理图:
变频器:
通常,把电压和频率固定不变的交流电变换为电压或频率可变的交流电的装置称作“变频器”。为了产生可变的电压和频率,该设备首先要把三相或单相交流电变换为直流电。然后再把直流电变换为三相或单相交流电,我们把实现这种转换的装置称为“变频器”。
变频器工作原理:
通过控制电路来控制主电路,主电路中的整流器将交流电转变为直流电,直流中间电路将直流电进行平滑滤波,逆变器最后将直流电再转换为所需频率和电压的交流电,部门变频器还会在电路内加入CPU等部件,来进行必要的转矩运算。
原创文章,作者:聚禄鼎,如若转载,请注明出处:https://www.xxso.cn/155090.html