冰箱的工作原理是什么

不同电冰箱其工作原理也不同,各种类型电冰箱的工作原理如下:
1、吸收式电冰箱
这一种冰箱主要是以热源作为动力,气体吸收式冰箱经常会使用到氨作为制冷剂,这样就能形成液氨的蒸发条件,同时它还使用到了氢作为扩散剂,利用氨、水和氢的混合溶液来完成制冷的工作。
2、压缩式电冰箱
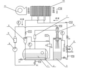
该种电冰箱由电动机提供机械能,通过压缩机对制冷系统作功。制冷系统利用低沸点的制冷剂,蒸发汽化时吸收热量的原理制成的。
3、半导体电冰箱
半导体式冰箱在工作时主要是利用半导体材料产生出珀尔帖效应进行工作,它使用P型半导体和N型的半导体制作成电偶,经过直接通电之后会在它的节点处产生出放热和吸热的现象,从而达到制冷的目的。
4、化学冰箱
利用某些化学物质溶解于水时强烈吸热而获得制冷效果的冰箱。
5、电磁振动式冰箱
它是用电磁振动机作本动力来驱动压缩机的冰箱。其原理、结构与压缩式电冰箱基本相同。
6、太阳能电冰箱
它是利用太阳能作为制冷能源的电冰箱。
扩展资料
电冰箱的维护
1、电冰箱所用的电源电压不得超过或低于产品说明书上规定的范围(一般在190-230伏)。如电源电压与规定不符合,应用稳压电源供电,否则不能正常工件,其至损坏电冰箱。
2、当电冰箱需要短暂停机时,须等3—5分钟再通电启动电动机。如多次连续启动电功机,会使启动绕组电流过大发热而烧杯。
3、强酸、强碱及其它腐蚀性物品,不可放置冷藏柜内,以免锈蚀路体。具有强烈气味的物品,应严密包装后方可放入冷藏柜,以免污染其它冷藏物品。
4、电冰箱如果长期不使用时,应放置在于燥、通风、无腐蚀性气体的房间内,要避免日晒和接近热源,切不可露天存放。
参考资料来源:百度百科-冰箱

电冰箱的工作原理是什么?

现在很多人的家里都会有电冰箱这种电器,电冰箱可以说是家庭比较常见的电器。电冰箱主要是用于存放食物,对食物进行保鲜的,是一种可以通过电能进行制冷的电器。电冰箱是在1910年问世的,世界上最早的一款电冰箱是压缩式的电冰箱,属于制冷设备。而随着科技不断的发展,电冰箱的种类越来越多。但是大家知道电冰箱的工作原理是什么吗?
工作原理:
电冰箱根据不同的分类,工作的原理是不同的。电冰箱的工作原理是可以分为九大类的:
1、压缩式的电冰箱是利用电动机来提供机械能的,主要是通过压缩机和制冷系统一起作功来制冷的。制冷的系统是利用制冷剂的低沸点来制冷的,通过制冷剂吸收冰箱内部的热量原理而制成的。这种电冰箱的寿命会比较长,而且使用方便,大部分的电冰箱都采用这种设计和工作原理。
2、吸收式的电冰箱主要是利用热源来制冷的,比如说利用煤气和电作为制冷的动力,让冰箱内的氨水氢混合物实现连续吸收热量来制冷的。这种电冰箱的工作效率是比较低的,降温的速度比较慢,现在市场上基本不生产这种电冰箱。
3、半导体的电冰箱是利用PN型的半导体进行制冷的,原理是使用直流电刺激结点,产生珀尔帖效应。
4、化学冰箱是利用化学物质进行吸热而达到制冷效果的。
5、电磁振动式的冰箱是使用电磁振动机进行制冷的,它的工作原理和压缩式的电冰箱的工作原理是差不多的,都是使用压缩机作为动能进行吸热制冷的。
6、太阳能的电冰箱主要使用的是太阳能,它可以将太阳能进行转化成制冷能源。
7、绝热去磁制冷的电冰箱是利用磁场进行降温的,属于比较少见的电冰箱类型,辐射比较大。
8、辐射制冷的电冰箱是一种利用辐射吸收热量和制冷的电冰箱,工作原理很简单,就是利用辐射进行吸热。
9、固体制冷的电冰箱是利用某种可以吸热的固体作为冰箱的吸热能源而进行制冷的。
电冰箱的工作原理都是大同小异的,主要是利用制冷剂进行吸收热量达到制冷效果。电冰箱是需要进行定期的保养和清理的,可以在冰箱里放一个柠檬,柠檬可以吸收电冰箱里面的臭气。电冰箱存放东西不能太密集,肉类和即食类的食物不要都摆放在同一层,容易引起细菌的产生。另外,电冰箱最好是一个月进行一次清理,清理的时候要顺便检查一下电冰箱的线路。
装修要花多少钱? 免费
输入面积,获取报价
<button class=”clew-collection-btn”>免费咨询</button>

冰箱的工作原理是什么??

原创文章,作者:聚禄鼎,如若转载,请注明出处:https://www.xxso.cn/113367.html